[헬로티]
한국해양과학기술원 부설 선박해양플랜트연구소가 이젝터가 포함된 해양온도차 발전장치를 개발했다.
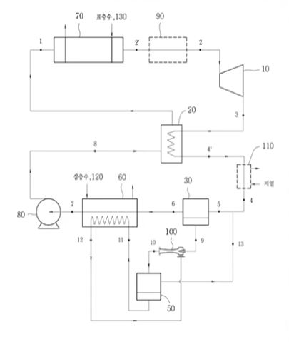
이 장치는 팽창기구인 이상(two-phase, 二相)이젝터가 포함된 해양 온도차 발전사이클장치에 관한 것이다.
해양 온도차 발전시스템에서 응축기용 냉각수로 사용되는 해양 심층수와 기화용 온수로 사용되는 표층수를 기본적으로 사용하며, 기존의 해양 온도차 발전시스템보다 효율을 증대시키기 위하여 재생기에서의 재열 과정을 적용하였고, 응축기의 크기를 줄이기 위해서 재생기와 응축기 사이에 지열 열교환기와 팽창 이상 이젝터를 적용하였으며, 터빈 출력을 증대시키기 위해서 터빈 입구에 공랭식 열교환기를 적용하는 특징이 있다.
◆ 기술의 필요성
기존의 해양온도차발전은 효율상의 취약점을 가지고 있다. 표층수와 심층수의 낮은 온도차에 따라 종래의 온도차발전시스템에서 터빈 입구와 출구의 압력 차이는 증발압력과 응축압력 수준이며, 단순한 기본 구성요소만을 갖춘 사이클이기 때문에 자연열 또는 미활용열원이 가용하다면 안정적 발전 밍 공급이 가능하다.
따라서 동일한 온도차에서 발전 효율을 높이는 기술이 필요하며, 우에하라 싸으클 등처럼 시스템이 지나치게 복잡하지 않아야 하는 2가지를 동시에 만족시켜야 하는 난제가 있는 실정이었다.

그림. 이젝터가 포함된 해양 온도차 발전사이클장치 구성도
◆ 기술의 차별화 요소는?
이 장치는 해양 온도차 발전시스템에서 응축기용 냉각수로 사용되는 해양 심층수와 기화용 온수로 사용되는 표층수를 기본적으로 사용하며, 기존의 해양 온도차 발전시스템보다 효율을 증대시키기 위하여 재생기에서의 재열 과정을 적용하였다.
응축기의 크기를 줄이기 위해서 재생기와 응축기 사이에 지열 열교환기와 팽창 이상 이젝터를 적용하였으며, 터빈 출력을 증대시키기 위해서 터빈 입구에 공랭식 열교환기를 적용한 이젝터가 포함된 해양 온도차 발전사이클장치을 제공한다.
이번 개발된 해양온도차 발전장치의 기대효과 살펴보면, 우선 미래 원천 기술 확보다. 해양 온도차발전 요소기술의 자체 개발을 통한 기술 국산화, 해수열 변환기술인 열교환기 및 작동 유체, 이젝터 등의 시장 창출, 해양온도차발전용 해양플랜트 설계 및 해석 기술을 확보햇다.
아울러, 국내외 블루인프라 구축도 가능할 전망이다. 실증 적용 및 국내외 보급 확산 촉진에 활용하고, 해양경제영토 확대 및 해양자원확보를 위한 ODA 기술 외교, 미활용 열에너지를 활용한 신재생에너지 실용화 촉진에도 기여할 수 있을 것으로 기대되고 있다.
2020 해양수산 기술사업화대전’에서는 본 기술을 포함한 다양한 해양수산 분야의 우수기술과 제품 정보가 확인가능하며, 기술 연구자와 온라인 상담을 진행할 수 있도록 1:1 상담 프로그램을 제공한다. 자세한 사항은 행사 홈페이지를 통해 확인할 수 있다.

















































